|
产品名称:J644X气动角式排泥阀
产品型号:J644X
产品口径:DN80~DN400
产品压力:1.0MPa~1.6MPa
产品材质:铸铁、铸钢
产品口径:DN80~DN400
产品压力:1.0MPa~1.6MPa
产品材质:铸铁、铸钢
产品名称:气动角式排泥阀 产品型号:J644X 公称通径:DN80~DN400功能作用:排泥公称压力:1.0MPa~1.6MPa连接方式:法兰适用温度:-0ºC~+80ºC驱动方式
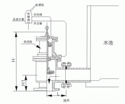
产品说明J644X气动角式排泥阀主要用于自来水公司各类水池,排除池底泥沙或污物。也可安装在工作介质为水、气、池等工业管道中作截流用。排泥阀应安装在原管线的最低点,并选用与排污水流成切线的排泥三通,还应考虑到排放过程中冲刷对附件基础的影响,排泥阀安装完毕后应及时关闭。结构特点1、其密封性能好,经久耐用,其寿命达7年以上;2、开启速度快,一般在15秒钟内阀板已全开; 3、阀板与阀体为软密封,关闭后密封性能好,无泄漏; 4、配以电磁换回阀,则能实现远控、自控等; 5、驱动压力取于水厂本身,无需另加设备,可省人力物力,节约能源。 技术参数公称压力:0.6MPa-1.6MPa公称通径:50~400mm 适用介质:水、污水 驱动介质:清水、气 适用温度:0~80℃ 法兰标准:GB/T l 7241 6 GB/T 911 3 试验标准:GB/T l 3927 APl 598 零部件材料
外形结构图![]() 主要外形尺寸
|
|||||||||||||||||||||||||||||||||||||||||||||||||||||||||||||||||||||||||||||||||||||||||||||||||||||||||||||||||||


关注官方微信